SBV bis 120 L/Min.
SUN Model CBEH LDN
Aufsteuerverhältnis 10:1
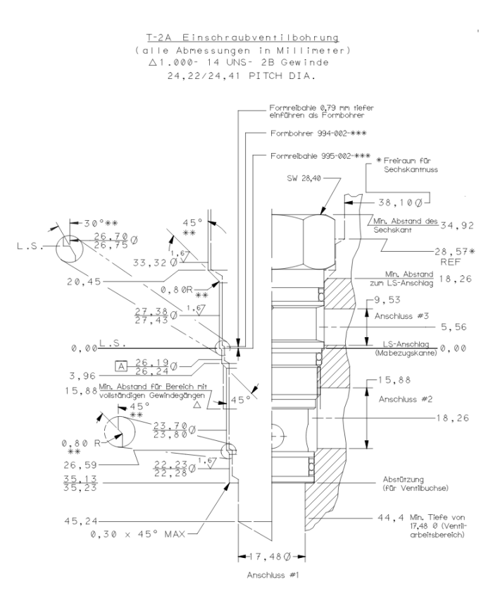
Einschraubbohrung T-2A
Senkbremshalteventil, Standard
Senkbremshalteventile mit Pilotanschluss steuern voreilende (negative) Lasten beim Absenken. Das integrierte Rückschlagventil erlaubt freien Durchfluss vom Wegeventil an Anschluss 2 zur Last an Anschluss 1. In Bremsrichtung (1 nach 2) drosselt ein direktgesteuertes Druckventil, dessen Öffnungsdruck über den Druck an Anschluss 3 (multipliziert mit dem Aufsteuerverhältnis) reduziert wird, den abfließenden Volumenstrom. Wenn kein Aufsteuerdruck an Anschluss 3 anliegt, wird die Last bei einer Druckeinstellung von mindestens 30% über maximalem Lastdruck sicher gehalten.
- Das Senkbremshalteventil sollte zumindest mit dem Faktor 1,3 über dem maximalen Lastdruck eingestellt sein.
- Drehung im Uhrzeigersinn reduziert den Einstellwert und bewirkt das Absenken der Last.
- Eine Einstellung bis zum Rechtsanschlag ermöglicht Drücke unter 14 bar.
- Der Staudruck P2 an Anschluss 2 addiert sich zur Druckeinstellung mit P2 x (Aufsteuerverhältnis+1).
- Das Ventil mit der Standardeinstellung schließt bei 85 % Einstelldruck oder höher. Bei kleineren Einstelldrücken liegt der Schließdruck teilweise unter 85 %.
- Die Integration des Senkbremshalteventils in den Zylinder oder der direkte Anbau an den Hydraulikmotor verbessert die Steifigkeit und die Sicherheit des Systems.
- Für das Umgehungsrückschlagventil sollte der Standardwert von 1,7 bar bevorzugt werden. Ein Federwert von 0,3 bar verbessert das Nachsaugverhalten.
- Dieses Ventil hat keinen abgedichteten Steuerkolben. Die Leckage beträgt bis zu 32 ccm/min bei 70 bar zwischen Anschluss 2 und 3. Dies sollte bei Master/Slave Schaltungen und beim Dichtigkeitstest von Ventil/Zylinder Baugruppen berücksichtigt werden.
- Alle lasthaltenden Ventile wie Senkbremshalteventile und entsperrbare Rückschlagventile mit 3 Anschlüssen sind innerhalb einer gegebenen Baugröße austauschbar, d.h. sie haben die gleiche Einschraubbohrung und die gleiche Anschlussbelegung.
- Die schwimmende Bauweise der SUN Einschraubventile kompensiert größere Fertigungs- und Formtoleranzen der Einschraubbohrungen und überhöhte Anzugmomente
Einstellung: Standard Spindelverstellung
Preise sind nur für registrierte Nutzer (B2B-Kunden) sichtbar.
Einloggen
kostenlos registrieren
Varianten
| Artikel-Nr. | Variante | Model Code | max. Betriebsdruck [bar] | max. Durchfluss [L/Min] | Aufsteuerverhältnis | Einschraubbohrung | Einstellbereich [bar] | Dichtung | Standard-Einstellung [bar] |
|---|---|---|---|---|---|---|---|---|---|
| 300 400 160 | 1 | CBEH LDN | 350 | 120 | 10:1 | T-2A | 70-175 | Buna-N | 140 |