SBV bis 120 L/Min.
SUN Model CBEY L*
Aufsteuerverhältnis 2:1
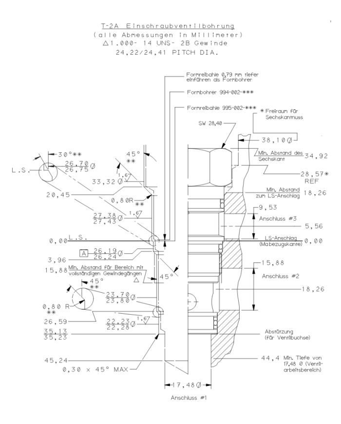
Einschraubbohrung T-2A
Senkbremshalteventil, Standard
Senkbremshalteventile mit Pilotanschluss steuern voreilende (negative) Lasten beim Absenken. Das integrierte Rückschlagventil erlaubt freien Durchfluss vom Wegeventil an Anschluss 2 zur Last an Anschluss 1. In Bremsrichtung (1 nach 2) drosselt ein direktgesteuertes Druckventil, dessen Öffnungsdruck über den Druck an Anschluss 3 (multipliziert mit dem Aufsteuerverhältnis) reduziert wird, den abfließenden Volumenstrom. Wenn kein Aufsteuerdruck an Anschluss 3 anliegt, wird die Last bei einer Druckeinstellung von mindestens 30% über maximalem Lastdruck sicher gehalten.
Einstellung: Standard Spindelverstellung
Preise sind nur für registrierte Nutzer (B2B-Kunden) sichtbar.
Einloggen
kostenlos registrieren
Varianten
| Artikel-Nr. | Variante | Model Code | max. Betriebsdruck [bar] | max. Durchfluss [L/Min] | Aufsteuerverhältnis | Einschraubbohrung | Einstellbereich [bar] | Dichtung | Standard-Einstellung [bar] |
|---|---|---|---|---|---|---|---|---|---|
| 300 400 176 | 1 | CBEY LAN | 280 | 120 | 2:1 | T-2A | 70-280 mit 0.3bar RSV | Buna-N | 210 |